На главную страницу сайта Опыты по химии Химический Юмор. Научный Юмор Опыты по физике    



Форум Химиков - Энтузиастов. Химия и Химики

Эксперименты по Химии - Практическая Химия - Книги по Химии - Физика – Астрономия – Биология – Научный Юмор
Прежде чем отправить свое сообщение - ознакомьтесь с ПРАВИЛАМИ ФОРУМА.
Прежде чем создать новую тему - воспользуйтесь ПОИСКОМ, возможно, аналогичная тема уже есть

All times are UTC [ DST ]




Post new topic Reply to topic  [ 1 post ] 
Author Message
 Post subject: Моделирование перепуска выхлопных газов
PostPosted: 10 Jan 2011 15:14 
Offline
Посетитель
Посетитель

Joined: 10 Jan 2011 15:12
Posts: 1
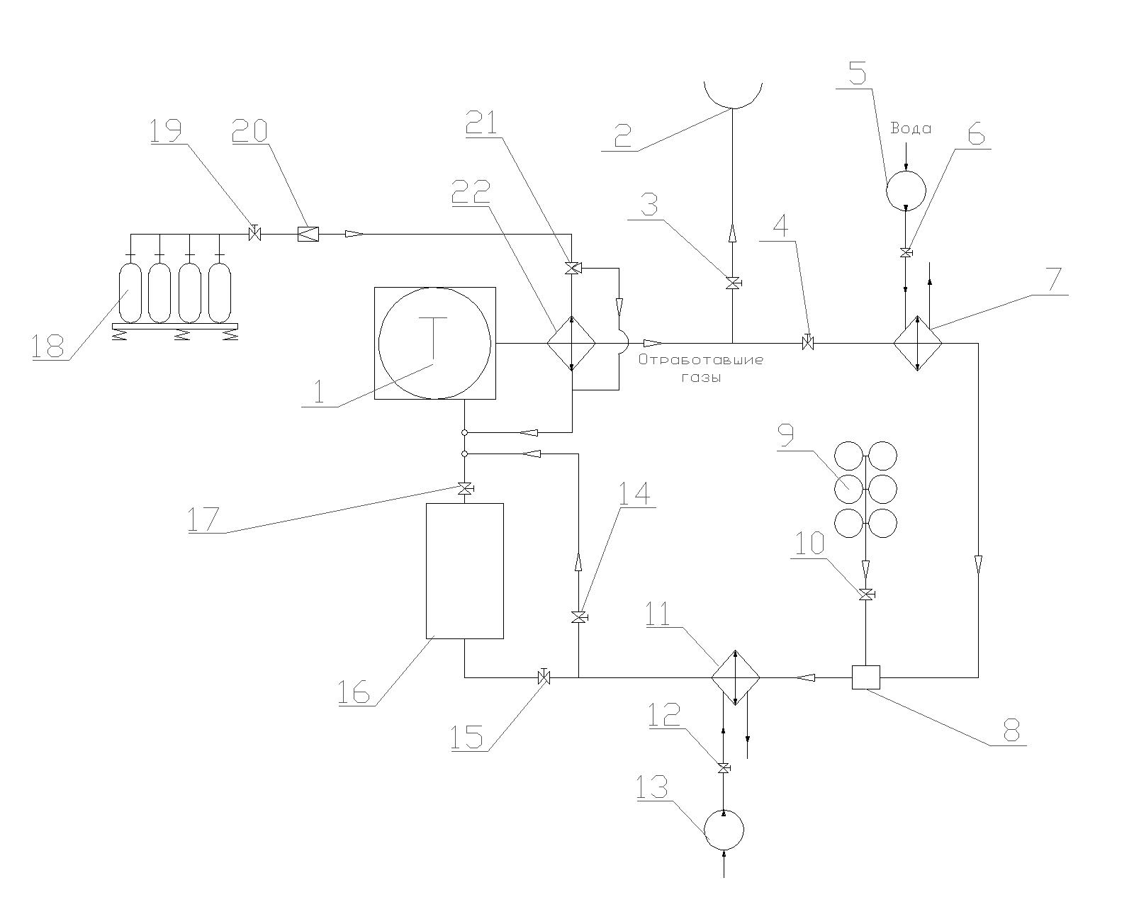
Добрый день уважаемые! Передо мной стоит задача об исследовании процесса перепуска выхлопных газов (в рамках диссертации). Появилась дополнительная задача в динамике определить время работы схемы следующего вида (рис.1). Однако, мои познания как в Chemcade, так и в Aspen довольно малы и не дают мне возможности провести данное исследование в динамике. В связи с этим прошу Вас помочь мне в этом не легком деле (для меня), ну а я со своей стороны готов компенсировать затраченное Вами время. Более подробное описание схемы с параметрами при желании могу предоставить.

Также есть схема в Chemcade моделирующая процесс горения в дизеле на основе ректора Гиббса.


Attachments:
File comment: На схеме: 22 - теплообменник подогрева воздуха из баллонов, 7 - теплообменник охлажд. выхлопных газов, 8 смеситель, 9 генератор кислорода (или просто баллон), 11 теплообменник охлаждения смеси кислорода и отработавших газов, 16 технологическая выработка, 1 двигатель, 2 выхлопной тракт. Все остальное арматура.
Схема.jpg
Схема.jpg [ 91.72 KiB | Viewed 5586 times ]
Top
 Profile E-mail  
 
Display posts from previous:  Sort by  
Post new topic Reply to topic  [ 1 post ] 

All times are UTC [ DST ]


Who is online

Users browsing this forum: No registered users and 206 guests


You cannot post new topics in this forum
You cannot reply to topics in this forum
You cannot edit your posts in this forum
You cannot delete your posts in this forum
You cannot post attachments in this forum

Search for:
Jump to:  

[Сообщить об ошибке, испорченном вложении, битой ссылке]
Powered by phpBB © 2000, 2002, 2005, 2007 phpBB Group